CV/ADAM Developers RS-232 for CGP/Project Name By Line

Post Reply
User avatar
RGDiRocco
Posts: 61
Joined: Tue Apr 22, 2025 1:06 am
Has thanked: 14 times
Been thanked: 26 times

CV/ADAM Developers RS-232 for CGP/Project Name By Line

Post by RGDiRocco »

Has anyone ever constructed a unit from the released schematics for this unit?

I know there are a few protoypes from Coleco out there.
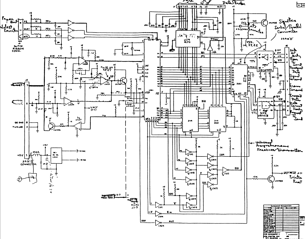
Screenshot 2025-11-22 121333.png
Screenshot 2025-11-22 121333.png (455.48 KiB) Viewed 956 times
User avatar
RGDiRocco
Posts: 61
Joined: Tue Apr 22, 2025 1:06 am
Has thanked: 14 times
Been thanked: 26 times

Re: ADAM Prototype Serial/Parallel Unit

Post by RGDiRocco »

A new Original schematic arrived today for a side port unit. I was suprised that I had actually purchased one of the unit a year ago, not knowing what it was. Turns out the Production Numbers match!!!!!
49362c22-2086-486d-a9fa-14a2ca288749.jpg
49362c22-2086-486d-a9fa-14a2ca288749.jpg (97.73 KiB) Viewed 898 times
ColecoVision ADAM Prototype Module (2).jpg
ColecoVision ADAM Prototype Module (2).jpg (2.63 MiB) Viewed 898 times
ColecoVision ADAM Prototype Module (1).jpg
ColecoVision ADAM Prototype Module (1).jpg (2.84 MiB) Viewed 898 times
admin
Site Admin
Posts: 36
Joined: Mon Apr 21, 2025 8:44 pm
Location: Alpharetta, GA
Has thanked: 17 times
Been thanked: 13 times
Contact:

Re: ADAM Prototype Serial/Parallel Unit

Post by admin »

Great News and information coming. John Lundy of LundyElectronics.com was able to test and repair this unit. We are now further analysing it and its relation to the software that utilized it Coleco Graphics Processor (C.G.P.)/Project Name By Line.

Muchmore to come.

Jump in and provide your insight and feedback.
452578da-2af3-4239-a4c6-3880d7fa6c2b.jpg
452578da-2af3-4239-a4c6-3880d7fa6c2b.jpg (304.91 KiB) Viewed 736 times
admin
Site Admin
Posts: 36
Joined: Mon Apr 21, 2025 8:44 pm
Location: Alpharetta, GA
Has thanked: 17 times
Been thanked: 13 times
Contact:

Re: ADAM Prototype Serial/Parallel Unit

Post by admin »

Attached is a preliminary review of the project. We would appeciate any constructive feedback and insight you can provide!!!!

Coleco_Development_Tools_Documentation_v4.6.pdf
(3.35 MiB) Downloaded 204 times
Post Reply